Идет загрузка..

Идет загрузка...
Корзина Каталог продукции
Позвонить Бесплатная консультация
Корзина Корзина пуста
ООО «Приборы контроля и Привод»
(ООО «ОВЕН-ПЕРМЬ»)
Эксклюзивный поставщик контрольно-измерительных приборов,
приборов защиты электродвигателей, датчиков и приводов.
Адрес: г. Пермь
ул. Луначарского д. 23
Наш телефон:
+7 (342) 270-02-27
Позвонить +7 (342) 270-02-27 Нажмите, чтобы позвонить на многоканальный телефон

Измерительное оборудование НПП ПРОМА

Приборы для измерения давления. Приборы для измерения температуры. Горелки газовые блочного типа. Форсунки. Пилотные горелки. Для безопасной работы установок работающих на сжигании газообразного, жидкого или твердого топлива основным параметром безопасности является контроль наличия и погасания пламени. Автоматика управления котлами, горелками, котлоагрегатами, теплогенераторами, печами. Устройства автоматизации. Котельное оборудование. Оборудование для узлов учета, датчики давления.

Контрольно-измерительные приборы ОВЕН

Компания ОВЕН предлагает самый широкий среди российских производителей ассортимент выпускаемой продукции. Он включает в себя более 80 наименований приборов, которые могут использоваться для построения систем автоматизации любого уровня: - Программируемые логические контроллеры (ПЛК); модули ввода/вывода; операторские панели; преобразователи интерфейса. - Общепромышленные регуляторы, регуляторы уровня, специализированные контроллеры, таймеры, счетчики, блоки питания. - Датчики: температуры, давления, уровня. Спектр отраслей промышленности, где работают приборы ОВЕН, очень широк и включает в себя химические и нефтехимические производства, металлургические и деревообрабатывающие предприятия, пищевую и упаковочную отрасли, энергетику, жилищно-коммунальное хозяйство и многие другие.

Приборы Термодат, Мерадат

Приборы для измерения и регулирования температуры, влажности, вакуума под маркой ТЕРМОДАТ и МЕРАДАТ. Модельный ряд приборов охватывает как простейшие одноканальные измерители, так и сложные многоканальные регуляторы с большим графическим дисплеем.

Клапаны

Широкий спектр клапанов различной конфигурации и назначения.

Клапаны электромагнитные соленоидные

Катушки для клапанов

Реле времени для клапанов

Коннекторы

Подробная информация на нашем русскоязычном сайте - http://пкип.рф/catalog/

Манометры и приборы РОСМА

ЗАО «Росма» на сегодняшний день является одним из крупнейших отечественных производителей контрольно-измерительных приборов, прочно входя в пятерку лидеров рынка в данной области. Одни из самых популярных приборов это - Манометры, Термометры, Термоманометры, Разделители сред, Клапаны электромагнитные (соленоидные), Датчики и реле давления, Преобразователи давления, Датчики уровня.

Приборы защиты электродвигателей и других электроустановок

Предназначены для предотвращения выхода из строя электродвигателей и агрегатов на их основе при возникновении недопустимых режимов работы, обусловленных различными эксплуатационными факторами: технологическими перегрузками; поломками и заклиниванием механизмов; холостом ходе; асимметрией питающей сети или неисправностью коммутационной аппаратуры. Обеспечивают защитное отключение электродвигателя при возникновении недопустимых (аварийных) режимов работы: перегрузке по току; недогрузке по току; неполнофазном режиме работы; превышении допустимого дисбаланса токов. Уникальным свойством приборов является наличие функции мониторинга – непрерывного наблюдения за работой электродвигателей, регистрации режимов и событий, накопления статистических данных о работе электродвигателей и агрегатов на их основе, защиты электродвигателей.

УПП2 Общепромышленные устройства плавного пуска

Линейка устройств плавного пуска УПП2 обеспечивают управление пуском и остановкой электродвигателя мощностью до 110 кВт в режиме плавного нарастания напряжения и разработаны для использования с внешним устройством защиты электродвигателя.

Особенности и преимущества линейки УПП2:

  • Легкая установка на DIN-рейку устройств до 30 кВт.
  • Встроенный байпас.
  • 2- или 3-проводное управление запуском/остановом.
  • Отличный ресурс по запускам (до 4xIном в течение 20 секунд при тяжелом режиме работы).
  • Совместимость с системами электропитания с соединением по схеме «треугольника» и заземлением. 

Основные параметры

Параметр

Значение

Пусковой крутящий момент

0...75 % Мном

Время разгона

2…20 сек

Время торможения

2…20 сек

Управляющее напряжение

110…240 В (2-проводное управление)

и 380…440 В (3-проводное управление) переменного тока

Сетевое напряжение

200…440 В

Степень защиты

IP20 (до 30 кВт), IP00 (30…110 кВт)

Тиристорное управление по двум фазам

Параметрирование при помощи трех поворотных переключателей

Модификации УПП2 и их характеристики 

Модификация

Мощность, кВт

Номинальный ток, А

Нормальный режим

Тяжелый режим

УПП2-7К5-В

7,5

18

16

УПП2-15К-В

15

34

31

УПП2-18К-В

18

42

37

УПП2-22К-В

22

48

46

УПП2-30К-В

30

60

48

УПП2-37К-В

37

75

67

УПП2-45К-В

45

85

72

УПП2-55К-В

55

100

92

УПП2-75К-В

75

140

116

УПП2-90К-В

90

170

138

УПП2-110К-В

110

200

160

Тяжелый режим подразумевает перегрузку 400 % Iном более 6 секунд.

Диаграмма работы УПП2

Диаграмма работы УПП2

Общие технические характеристики

Параметр

Значение

Питающая сеть, В

3 × 200…440 В АС (+ 10 % / -15 %)

Частота электропитания, Гц

45…66

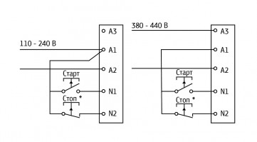
Управляющее напряжение

110…240 В (2-проводное подключение)

380…440 В (3-проводное подключение)

Входные управляющие клеммы

Клемма пуска N1

Нормально-разомкнутая, макс. 300 В АС

Клемма останова N2

Нормально-замкнутая, макс. 300 В АС

Выходные реле

Линейный контактор (клеммы 13 и 14)

Нормально-разомкнутые, 6 А, 30 В DC,

активная нагрузка / 2 А, 400 В AC

Степень защиты

IP20 – до 30 кВт, IP00 – 30…110 кВт

Условия эксплуатации

Диапазон рабочих температур

-10…+ 60°С

Относительная влажность

5…95 %

Вибрации

0,7g

По ЭМС соответствует нормам, класс А по ГОСТ Р 51318.22 

Модификации УПП2 и их характеристики

Модификация

Мощность, кВт

Номинальный ток, А

Допустимая кратность

пускового тока, %

Время между

запусками, с

Нормальный режим

Тяжелый режим

УПП2-7К5-В

7,5

18

16

400

354

УПП2-15К-В

15

34

31

УПП2-18К-В

18

42

37

УПП2-22К-В

22

48

46

УПП2-30К-В

30

60

48

УПП2-37К-В

37

75

67

594

УПП2-45К-В

45

85

72

УПП2-55К-В

55

100

92

УПП2-75К-В

75

140

116

УПП2-90К-В

90

170

138

УПП2-110К-В

110

200

160

Тяжелый режим подразумевает перегрузку 400 % Iном более 6 секунд.

Подбор УПП под задачу

Подбор УПП производится по току и типу применения. Номинальные токи УПП приведены в табл.1, справочная информация о режимах работы УПП в зависимости от применения приведена в табл. 2. 

 

Таблица 1. Номинальные токи УПП2

Модификация

Мощность, кВт

Номинальный ток, А

Допустимая кратность

пускового тока, %

Время между

запусками, с

Нормальный режим

Тяжелый режим

УПП2-7К5-В

7,5

18

16

400

354

УПП2-15К-В

15

34

31

УПП2-18К-В

18

42

37

УПП2-22К-В

22

48

46

УПП2-30К-В

30

60

48

УПП2-37К-В

37

75

67

594

УПП2-45К-В

45

85

72

УПП2-55К-В

55

100

92

УПП2-75К-В

75

140

116

УПП2-90К-В

90

170

138

УПП2-110К-В

110

200

160

Тяжелый режим подразумевает перегрузку 400% Iном более 6 секунд. 

Таблица 2. Режимы работы УПП2 в зависимости от применения

Тип механизма

Режим (нормальный/тяжелый)

Вентилятор центробежный

Нормальный

Вентилятор высокого давления

Тяжелый

Дробилка

Нормальный

Компрессор

Компрессор винтовой (без нагрузки)

Конвейер ленточный (незагруженный)

Конвейер ленточный (загруженный)

Тяжелый

Конвейер вертикальный

Нормальный

Лебедка

Миксер высокоскоростной

Миксер низкоскоростной

Мешалка для жидкостей

Тяжелый

Насос центробежный

Насос погружной

Пилорама

Нормальный

Пресс

Сепаратор

Станок сверлильный, токарный

Строгальная машина

Шнек

Тяжелый

Быстрый старт

ОВЕН УПП2 позволяет задать 3 параметра: время разгона, время замедления и пусковой момент. Выбор производится с помощью трех поворотных переключателей. 

Быстрый старт УПП2

Пусковой момент (30…75 %, начальное значение 50 %) определяет пусковой крутящий момент при подаче команды ПУСК.

Время разгона (2…20 с, начальное значение 10 с) определяет время, отведенное для постепенного нарастания напряжения до достижения значения напряжения в электросети. Настраивается для оптимизации ускорения вращения электродвигателя и / или пускового тока. Короткое время, отведенное для плавного нарастания напряжения, приводит к более быстрому ускорению вращения и более высоким пусковым токам. Более длинные интервалы времени, отведенного для нарастания напряжения, приводят к более медленному ускорению и более низким пусковым токам.

Время замедления (2…20 с, начальное значение 0 с) устанавливает длительность постепенного снижения напряжения при плавной остановке электродвигателя. Функция плавной остановки увеличивает время замедления электродвигателя путем постепенного снижения напряжения, подаваемого на электродвигатель, когда подана команда на его остановку.

Индикация

Прибор имеет два индикатора: Ready (Готово) и Run (Работа). 

Описание состояний индикаторов

Светодиод

Выключен

Включен

Мигает

Ready (Готово)

Отсутствует управляющее электропитание

Готово

Устройство отключено

Run (Работа)

Двигатель не работает

Двигатель работает на полной скорости

Запуск или останов двигателя

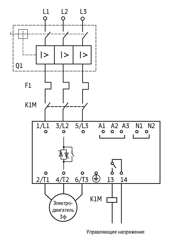
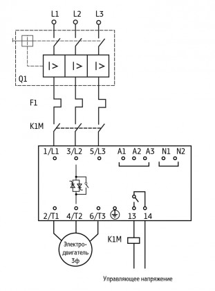
Схема электрических соединений

Устройство плавного пуска ОВЕН УПП2  Двухпроводное управление УПП2
Двухпроводное управление
Трехпроводное управление УПП2
Устройство плавного пуска ОВЕН УПП2 установлено с автоматическим размыкателем цепи, контроллером перегрузки и линейным контактором Трехпроводное управление

Обозначение при заказе

Обозначение при заказе УПП2

Документация

 

 

 

Обращаем Ваше внимание на то, что вся представленная на сайте информация, касающаяся комплектаций, технических характеристик, а также стоимости оборудования носит информационный характер и ни при каких условиях не является публичной офертой, определяемой положениями Статьи 437 (2) Гражданского кодекса Российской Федерации.

2009 - 2026 © ООО «Приборы контроля и Привод»
ООО «ОВЕН-ПЕРМЬ»
Нашли ошибку? Выделите её и нажмите Ctrl+Enter
Рейтинг[at]Mail.ru Создание сайта - Веб-студия Office59.ru
Корзина